空调器的拆装与移机(一)
空调器的加装操作是空调器修理,相关人员应具有的基本上知识众所周知,恰当加装空调器是保证空调器恒定采用的关键步骤。在具体内容加装前,应先介绍基本上的加装规范化,严苛依照规范化明确要求展开。
8.1 空调器的加装
8.1.1空调器的加装规范化
空调器的加装操作是空调器修理,相关人员应具有的基本上知识众所周知,恰当加装空调器是保证空调器恒定采用的关键步骤。在具体内容加装前,应先介绍基本上的加装规范化,严苛依照规范化明确要求展开。
空调器依照V65、技术标准和机能的相同,对加装的明确要求也略有相同,因而,在加装空调以后,要先对乱数内含的加装采用附件,附件中都详尽记述了空调器乱数内含的零配件、加装要领。
图8-1为斜式空调器的总体加装规范化左图。

图8-2为PR320濶濑空调器的总体加装规范化左图。

( 1 )斜式空调器室外机的加装明确要求
斜式空调器室外机的加装边线应综合考虑室外边线和产业布局,保证空调器室外机吹出的冷水蒸气能逐步形成科学合理的水蒸气环流,畅通、光滑地原产到卧室的各角落里。
图8-3为斜式空调器室外机的加装明确要求。

(2)斜式空调器室外机的悬挂明确要求
由于斜式空调器采用挂板悬挂加装方式(即挂板固定在墙壁上,室外机悬挂于挂板上),为了保证室外机的恒定工作,挂板边线要符合加装规范化,如图8-4所示。

图8-4斜式空调器室外机的悬挂明确要求
(3)空调器室外机的加装明确要求
空调器室外机的加装主要有落地式加装和斜式加装两种方式。采用相同的加装方式时,应依照相同的加装规范化明确要求展开,如图8-5所示。

(4)空调器室外机与室外机之间的管路连接规范化
一般空调器自带的制冷管路长度为3m左右,若没有特殊需要不要续接管路,且应尽量减少管路弯折,以利于制冷剂流动畅通,冷凝水顺利排出,如图8-6所示。

(5)空调器室外机与室外机之间的穿墙孔的开凿规范化
为了使排水管道畅通,穿墙孔的角度应由室外向室外倾斜,室外墙孔的高度应比室外墙孔高5 ~ 7mm ,
如图8-7所示。另外,在穿墙孔内插入套管,并将套管保护圈固定在套管上,可以防止空调器制冷管路和
线缆在墙体中受到磨损,套管伸出墙外的长度为15mm,用石膏粉或者油灰将套管与墙面之间的缝隙
密封住。

图8-7空调器室外机与室外机之间的穿墙孔的开凿规范化
8.1.2 空调器室外机的加装方法
以斜式空调器室外机为例,其具体内容的加装过程包括4个步骤:加装挂板、墙壁开孔、连接制冷管路和排水管、固定室外机。
[提示说明]
斜式空调器室外机在加装时应注意:
①室外机的进风口和送风口处不能有障碍物,否则会影响空调器的制冷效果;
②室外机加装的高度要高于目视距离,距地面障碍物0.6m以上;
③加装的边线要尽可能缩短与室外机之间的连接距离,减少管路弯折数量,保证排水系统的畅通;
④保证加装墙体的牢固性,避免运行时产生振动。
(1 )选择室外机的加装边线并固定挂板
依照规范化明确要求,在室外选定好室外机的加装边线后固定室外机的挂板。室外机加装边线的选定和挂板的固定方法如图8-8所示。

(2)开凿穿墙孔.
固定好室外机挂板后,接下来的操作是打穿墙孔,即依照事先确定的加装方案,配合室外机的加装边线
开凿穿墙孔。穿墙孔的开凿方法如图8-9所示。

图8-9穿墙孔的开凿方法法
(3)室外机与联机配管(制冷管路)的连接
斜式空调器室外机的固定挂板加装完成、开凿好穿墙孔后,在固定室外机以后,需要先连接室外机与联机配管(延长制冷管路)。将空调器翻转过来,如图8-10所示,可以看到,室外机的制冷管路从背部引出且很短,如果要与室外机连接,就要通过联机配管延长制冷管路,

图8-10空调器室外机与联机管路的连接方法
加装空调器室外机时,若原厂内含的制冷管路长度不足,则可以配置延长的制冷管路。但应注意,相同制冷剂循环的制冷管路压力相同,所采用的延长制冷管路的厚度及耐压力也相同,应依照所需管路的承载压力、制冷剂及铜管的尺寸展开选择。制冷剂及铜管的选择见表8-1。
表8-1制冷剂及铜管的选择

室外机的制冷管路与联机配管连接完成后,需要对连接接口部分展开防潮、防水处理。空调器排水管的长度通常也不足以连接到室外,因而,对制冷管路展开延长连接后,还要对排水管展开加长连接,如图8-11所示。


(4)固定室外机
连接管路、排水管和电源线处理完毕后,即可将包扎好的室外机管路及线路系统从室外机的配管口处引出,从穿墙孔穿过引到室外,然后把空调器室外机小心稳固地挂在挂板.上,完成室外机的加装,如图8-12所示。

8.1.3 空调器室外机的加装方法
室外机的加装过程包括6个步骤:加装固定室外机机体、连接管路的连接、室外机和连接管路内水蒸气的排空、检漏、电源线连接、通电试机。
[提示说明]
加装PR320斜式空调器室外机时应注意:
①室外机的周围要留有一定的空间,以利于排风、散热、加装和修理。如果有条件,则在保证与室外机保持短距离的同时,尽可能避免阳光的照时和风吹雨淋(可选择背阴处并加盖遮挡物);
②加装的高度好不要接近地面(与地面保持1m以.上的距离为宜)。排出的风、冷凝水及发出的噪声不应影响邻居的生活起居;
③加装边线应不影响他人,如空调器排出的风和排水管排出的冷凝水不要给他人带来不便,接进地面加装时,需要增加必要的防护罩,保证设备及人身安全;
④若室外机加装在墙面上,则墙面要是实心砖、混凝土或强度等效的墙面,承重能力大于300kg/mm- ;
⑤在高层建筑物的墙面加装施工时,操作相关人员应注意人身安全,需要恰当佩戴安全带和护带,并保证安全带的金属自锁钩一端固定在坚固可靠的固定端。相同的加装环境、相同类型的空调器室外机(功率大小有区别),具体内容的加装明确要求相同,实际加装时,应结合实际环境,严苛依照加装附件并参考《家用和类似用途空调器加装规范化》的明确要求展开操作。
(1)确定室外机的加装边线并固定
PR320式空调器室外机的固定方式主要有平台固定和角钢支撑架固定两种,如图8-13所示。

图8-13空调器室外机的固定方式
[提示说明]
如图8-14所示,室外机采用平台固定方式时,应固定室外机地脚,固定件应依照明确要求选择,如用于在.混凝土等加装面上加装固定的膨胀螺栓(一种特殊的螺纹连接件,由沉头螺栓、胀管、垫圈、螺母等组成),应依照加装面材质的坚硬程度确定加装孔的直径和深度,并选择适用的膨胀螺栓技术标准。

(2)连接室外机与室外机之间的管路
空调器的室外机固定完成后,需要将室外机送出的连接管路与空调器室外机上的管路接口(三通截止阀和二通截止阀)连接。
连接时需要特别注意,室外机三通截止阀和二通截止阀的阀门要确认是关闭状态,严禁松动阀门,避免室外机的制冷剂泄漏。如图8-15所示,将从室外机引出的粗、细两根制冷连接管路分别与室外机侧面的三通截止阀和-二通截止阀连接。

[提示说明]
如图8-16所示,室外机与室外机的管路连接完成后,整理联机配管,使弯曲部分平滑过渡。另外,室外机与室外机的高、低边线相同,联机配管的弯曲程度也不一致。

(3)连接室外机与室外机之间的电气线缆
空调器室外机管路部分连接完成后,就需要对电气线缆展开连接了。空调器室外机与室外机之间的线缆连接是有极性和顺序的。
如图8-17所示,连接时,应参照空调器室外机外壳上电气接线图.上的标注顺序,将室外机送出的线缆连接到指定的接线端子.上。

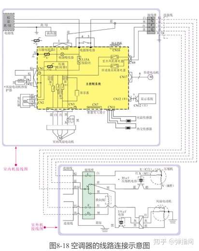
如图8-18所示,在空调器附件中,线路连接图都有详尽标注,具体内容加装连接时以具体内容的附件为准。

室外机与室外机之间的电气线缆连接方法如图8-19所示。

[提示说明]
室外机、室外机接线完成后,一定要再次仔细检查室外机、室外机接线板上的编号和颜色是否与导线对应,两个机组中编号与颜色相同的端子一定要用同一根导线连接。如果接线错误,将使空调器不能恒定运行,甚至会损坏空调器。
另外,室外机和室外机的连接电缆要有一定的余量,且室外机和室外机的地线端子一定要可靠接地。
(4)试机
室外机和室外机加装连接完成后,开始试机操作。一般试机操作包括室外机及 管路的排气、排水试验、通电试机3个步骤。
①排出室外机及管路中的水蒸气
排出室外机中的水蒸气是加装过程中非常重要的个环节,因为连接管和蒸发器内留存大量的水蒸气,水蒸气中含有的水分和杂质在空调器系统内会造成压力增高、电流增大、噪声增大、耗电量增多等,使制冷(热)量下降,同时还可能造成冰堵和脏堵等故障。目前,排出室外机和管路中的水蒸气够采用由室外机制冷剂顶出的方法。其排气原理左图如图8-20所示。

如图8-21所示,依照操作步骤逐步操作,即可实.现用制冷剂顶出空调器室外机管路和连接管路中的水蒸气。

[提示说明]
这里所说的排气时间30s只是一个参考值,在实际操作时,还要通过用手去感觉喷出的气体是否变凉.来控制排气时间。掌握好排气时间对空调器的采用来说非常重要,因为排气时间过长,制冷系统内的制冷剂就会过量流失,从而影响空调器的制冷效果;排气时间过短,室外机和管路中的水蒸气没有排净,也会影.响空调器的制冷效果。变频空调器要采用抽真空的方法排空是因为这种空调器多采用R410a制冷剂。这种制冷剂是严苛依照某种比例混合而成的,若采用顶空法排出部分气体,会导致制冷剂的比例变化影响制冷效果(采用-年左右后对制冷效果的影响明显),因而不能采用制冷剂顶空法。
如图8-22所示,保证三通截止阀和二通截止阀的阀门均处于关闭的状态下,将真空泵连接三通压力表阀后,再用连接软管连接到三通截止阀的工艺管口上。

步骤1:将真空泵、三通压力表阀按.上述关系与室外机上三通截止阀上的工艺管口连接。连接三通截止阀工艺管口的连接软管应带有阀针,能够顶开工艺管口内的阀芯。
步骤2:先打开真空泵,再打开三通压力表阀,抽真空开始后,当压力显示至-0.1MPa后再抽15 ~20min,以保证管路中的真空状态。
步骤3:抽真空完毕,先关闭三通压力表阀,再关闭真空泵电源,防止真空泵里的润滑油在负压力下进入空调系统。保持连接,观察压力表显示压力的数值是否变化。
步骤4:打开二通截止阀阀门1/4圈,10s后 再关闭,可以使室外机管路中的负压变为正压,正压状态下可检漏;保证后-步在正压状态下,取下三通压力表阀,防止水蒸气回流。
步骤5:用检漏枪或肥皂水检测管路的连接部分有无泄漏,取下真空泵和三通压力表阀,将阀门全部打开,抽真空操作完成。依照抽真空的操作方法和规范化明确要求连接空调器并完成抽真空的排空操作,如图8-23所示。

图8-23抽真空排空的操作方法
[提示说明]
如图8-24所示,在抽真空操作中,当室外机管路和连接管路中的水蒸气未排出前,室外机管路要处于密封状态,即此时二通截止阀、三通截止阀阀门要.关闭;当通过三通截止阀的工艺管口连接三通压力表阀及真空泵后,由连接软管一端的阀针将三通截止阀.工艺管口的阀芯顶开,此时工艺管口与连接管路、室外机制冷管路相通,可通过工艺管口将管路中的水蒸气抽出。
需要注意的是,不论三通截止阀的阀门是否关闭,只要工艺管口的阀芯被顶开,则工艺管口即可与连接管路导通。

②空调器排水试验
空调器在恒定工作时,冷凝器因气液变化会在管路.上产生冷凝水。这些冷凝水需要排出。若排水不当,也将导致空调器工作异常。因而,排水检查是空调器加装完毕后的一个重要检查项目,即检查室外机能否将水排出室外。
图8-25为空调器加装后的排水试验。

(提示说明]
如图8-26所示,空调器冷凝水排出是否顺利,除了与加装中穿墙孔的边线、室外机的边线和高度等有关外,还与排水管的引出方法有直接关系,排水管弯曲、引入排水沟、水池等操作不当,均会引起排水异常情况,因而当排水不良时,需要检查排水管的引出情况。

在确认管路无泄漏、排水系统良好后,就可以通电试机了。
③通电试机
通电试机是指接通空调器的电源,通过试操作运行检查空调器的加装成功与否。该操作是空调器加装操作中的后步骤,也是正式投入采用前的重要步骤。空调器加装完成后的通电测试如图8-27所示。

图8-27空调器加装完成后的通电测试